Los interesados en el libro contactar con: imseingenieria@gmail.com
martes, 31 de mayo de 2022
lunes, 30 de mayo de 2022
Lámparas fluorescentes
Lámparas fluorescentes
Figura 1
Lámparas fluorescentes de
encendido por cebador.
Constan
de un tubo de vidrio normalmente rectilíneo recubierto interiormente de una
capa de polvos fluorescentes. En cada extremo del tubo se encuentra un soporte
con una espiral de tungsteno (electrodo) recubierta de una pasta que facilita
la emisión electrónica, asimismo está protegida por una pantalla metálica para
disminuir el ennegrecimiento de los extremos. En el interior del tubo hay
cierta cantidad de gas argón a baja presión y una gotita de mercurio puro.
Para
su encendido estas lámparas precisan de un arrancador (cebador) y de la
correspondiente reactancia. El primero consiste en una ampolla de vidrio llena
de gas argón a baja presión, en cuyo interior se encuentran dos electrodos. Uno
de éstos o ambos son laminillas bimetálicas, compuestas por dos metales de
diferente coeficiente de dilatación que, por la acción del calor, pueden
doblarse ligeramente ellas mismas. En paralelo con los electrodos se encuentra conectado
un condensador para eliminar las interferencias de radio. Todo ello se aloja en
un recipiente cilíndrico de aluminio o de material aislante.
El
cebador se conecta en serie con los electrodos de la lámpara y la reactancia,
funcionando de la forma siguiente: Al establecerse la conexión de la lámpara
con la tensión de la red, ésta pasa en su totalidad por el arrancador, con lo
que se produce una pequeña descarga eléctrica entre las laminillas a través del
gas; al elevarse la temperatura, se juntan las laminillas y de esta forma pasa
corriente por los electrodos de la lámpara, los cuales comienzan a emitir
electrones, reduciéndose la resistencia eléctrica entre los mismos, con lo que
las laminillas se separan, al dejar de pasar corriente por el cebador.
Figura 2: Influencia de la tensión en las características
de las lámparas fluorescentes
Al
abrirse las laminillas se produce en la reactancia un golpe de corriente»,
adquiriendo una tensión superior a la de la línea, dando lugar a que lance un
impulso de tensión, con lo que se consigue iniciar la descarga del gas argón.
Esta descarga trae consigo una elevación de la temperatura, y el mercurio se
evaporiza. Al chocar los electrones procedentes de los electrodos con los
átomos del mercurio, desplazan a los electrones periféricos, los cuales al
volver a su órbita desprenden la energía recibida en forma de energía radiante,
siendo ésta en su mayor parte, radiaciones ultravioletas; dichas radiaciones al
chocar con la sustancia fluorescente la excitan y ésta emite radiaciones
visibles (fig. 3).
Figura 3: Depreciación del flujo emitido por las lámparas
fluorescentes
Como consecuencia del desfase existente entre la tensión y la intensidad, el factor de potencia es muy pequeño, por lo que se debe instalar en paralelo con la reactancia un condensador de compensación. La vida media de estas lámparas es de 7.500 horas, conservando un 75 % de su flujo luminoso inicial.
TABLA 1
Lámparas fluorescentes de
arranque rápido.
Estas
lámparas se caracterizan porque su encendido (exento de centelleo) tiene lugar
prácticamente al instante, siempre que los electrodos sean debidamente
calentados con la ayuda de un transformador de encendido. Tienen una tensión de
arranque más baja que las de cebador; puesto que para el precalentamiento de
los cátodos sólo se necesita una tensión de 3,6 V.
TABLA 2
Lámparas fluorescentes de
arranque instantáneo.
Estas
lámparas deben su nombre a que una vez conectadas a la red, se encienden
inmediatamente sin parpadeo. Funcionan con corriente continua y alterna,
llevando en el primer caso dos bandas de ignición y en el segundo una banda. En
ambos casos no precisan para su encendido de un arrancador, ni de un
precalentamiento de electrodos, es decir, son lámparas de cátodo frío.
Funcionan a alta tensión, precisando para su encendido de reactancias
especiales. Estas lámparas deben instalarse en armaduras antideflagrantes o de
gran seguridad. Pueden llevar casquillo con una o dos patillas.
TABLA 3
NOTA
Al
calcular el consumo de una instalación con lámparas de descarga (fluorescencia,
vapor de mercurio, etc.), hay que incrementar a la potencia nominal de la
lámpara en un 10% por consumo de los auxiliares de encendido.
Figura 4: Curva de distribución espectral relativa de una
lámpara fluorescente de tono "blanco cálido".
Efecto
estroboscópico.
El
arco de una lámpara de descarga funcionando con corriente alterna de 50 Hz, se
extingue 100 veces por segundo. El ojo humano no es capaz de apreciar estas
variaciones tan rápidas de la luz, pero puede darse el caso, de que las
lámparas iluminen zonas en las que se encuentren funcionando máquinas con
órganos en movimiento, observándose entonces que las mismas se mueven en forma
intermitente, o se encuentran como paradas. Este fenómeno se conoce con el
nombre de «efecto estroboscópico», y se elimina empleando reactancias
especiales, o mejor aún, donde se disponga de línea de alimentación trifásica,
distribuyendo las lámparas sobre fases distintas de la red.
TABLA 4 DE EQUIVALENCIAS ENTRE LÁMPARAS MÁS UTILIZADAS DE
VAPOR DE MERCURIO – LUZ MEZCLA - INCANDESCENCIA
sábado, 28 de mayo de 2022
Elementos de montaje para instalaciones interiores
Los conductores aislados tienen diversos sistemas de instalación en las instalaciones receptoras o de interior. Deben ser fácilmente identificables, especialmente el neutro y el de protección, se les puede reconocer por los colores de sus aislamientos o incluyendo inscripciones sobre los mismos. El color amarillo-verde a rayas se reserva para el conductor de protección y el azul claro para el neutro. Para los conductores de fase se utiliza el negro o el marrón en los circuitos monofásicos y, además de estos dos, el color gris en los circuitos trifásicos (figura 1).
Figura 1: Colores de los conductores para circuitos
monofásicos y trifásicos
No se
puede utilizar un mismo conductor neutro para varios circuitos independientes,
la conexión de los interruptores unipolares se hace siempre sobre el conductor
de fase y nunca sobre el conductor neutro, según indica la figura 2.
Figura 2: Conexión de un interruptor
Las conexiones entre conductores se realizan en el interior de cajas apropiadas (figura 3), mediante la utilización de bornes de conexión y regletas o conectores (figura 4); no permitiéndose, en ningún caso, la unión de conductores a través de un simple retorcimiento o enrollamiento de los mismos. Igualmente, las tomas de corriente en una misma habitación deben estar conectadas a la misma fase.
Figura 3: Dimensiones de cajas para empotrar
Figura 4: Conexión mediante terminales y regletas en
cajas de registro o derivación
Las
instalaciones interiores pueden realizarse de las siguientes formas, de acuerdo
con la ITC-BT-21:
a)
Conductores aislados
bajo tubo protector, en montaje empotrado o superficial.
b)
Conductores aislados
bajo molduras o rodapiés.
c)
Conductores aislados
en el interior de huecos de la construcción.
d)
Conductores
aislados, instalados directamente bajo enlucidos.
La
instalación de conductores dentro de tubo protector es la utilizada actualmente
en la práctica totalidad de las instalaciones de tamaños pequeño y mediano
(viviendas y locales).
• Las canalizaciones deben elegirse e instalarse de forma
que se impida, durante la instalación, la utilización y el mantenimiento,
cualquier daño a las cubiertas y al aislamiento de los conductores aislados, de
los cables y de los terminales de éstos.
• Una canalización debe tener un radio de curvatura tal,
que los conductores y cables no se vean dañados.
a) Conductores aislados bajo tubo protector
Estos conductores pueden ir en montaje superficial o
empotrado. Por cada tubo discurrirá, por lo general, un solo circuito, como se
ve en la Figura 5.
Figura
5. Circuitos independientes por distintos tubos
Si por un mismo tubo
discurren varios circuitos diferentes, éstos cumplirán las siguientes
condiciones (Figura 6):
Figura
6: Circuitos independientes por un mismo tubo
• Es imprescindible la
instalación de un interruptor general automático en el cuadro de distribución.
• Todos los conductores
estarán aislados para la misma tensión de servicio.
• Todos los circuitos
partirán de un mismo mecanismo general de mando y protección, sin interposición
de aparatos que transformen la corriente (autotransformadores, rectificadores,
baterías de acumuladores, etc.).
• Cada circuito estará
protegido, por separado, contra sobreintensidades.
• Los tubos deberán
tener un diámetro tal que permitan un fácil alojamiento y extracción de los
cables o conductores aislados. En la tabla de la figura 7 se muestran los diámetros
exteriores mínimos de los tubos, en función del número y la sección de los
conductores o cables a conducir.
• Para más de 5
conductores por tubo o para conductores aislados o cables de secciones
diferentes a instalar en el mismo tubo, su sección interior será, como mínimo,
igual a 3 veces la sección ocupada por los conductores.
Figura 7: Tabla de los diámetros mínimos de los tubos para albergar los conductores
TUBOS PROTECTORES
Los
tubos protectores, utilizados en las instalaciones eléctricas interiores, se
agrupan en cuatro clases diferentes:
a)
Tubos metálicos rígidos blindados, normalmente de acero, de aleación de
aluminio y magnesio, de zinc o de sus aleaciones. Estos tubos son estancos y no
propagadores de llama (tubo de acero).
b)
Tubos metálicos rígidos blindados, con aislamiento interior. Son, por lo
general, los tubos del apartado anterior, pero con un aislamiento interno.
c)
Tubos aislantes rígidos normalmente curvables en caliente, de cloruro de
polivinilo o polietileno. Son estancos y no propagadores de la llama
(generalmente tubo PVC rígido).
d)
Tubos aislantes flexibles normales que pueden curvarse a mano (tubo PVC corrugado).
Figura 8: Tipos de tubos protectores
Normativa
de tubos protectores
• Las curvas practicadas en los tubos serán continuas y no originarán reducciones de sección, la siguiente tabla indica los radios mínimos de curvatura en función de la clase de tubo y del diámetro de este.
Figura 9: Tabla de los radios mínimos de curvatura de los
tubos
• Los
tramos rectos de tubos sin caja de registro no serán superiores a 15 m (figura 10).
Figura 10: Distancias máximas de colocación de las cajas
de registro o empalme, en tramos rectos.
• Entre
dos registros consecutivos no se dispondrán nunca más de 3 curvas de 90°
(figura 11).
Figura 11: Distancias máximas de colocación de las cajas
de registro de tramos curvos
• Las
conexiones de conductores siempre se realizarán en las cajas de empalme o
derivación (figura 4).
• La
profundidad de las cajas de empalme será, como mínimo, de 1,5 D (siendo D el
diámetro del tubo mayor que aloje).
• En
los tubos metálicos que penetran en las cajas, las puntas llevarán sus bordes
redondeados o protegidos para no destruir el aislamiento de los conductores, y
si llevan aislamiento interno, éste sobresaldrá para proteger el conductor.
• En
los cruces de tubos rígidos con las juntas de dilatación de un edificio deberán
interrumpirse los tubos, quedando los extremos de los mismos separados entre sí
unos 5 cm, para empalmarse posteriormente con un manguito deslizante que tenga
una longitud mínima de 20 cm.
• Si los tubos van empotrados, se admite la instalación de tubos normales cuando su colocación en obra se efectúe, después de terminados los trabajos de construcción y enfoscado de paredes y techos, pudiendo aplicarse el enlucido posteriormente (figura 12).
Figura 12: Disposición de una instalación empotrada con
tubos plásticos, antes del enlucido
• Los
tubos blindados podrán instalarse antes de terminar la construcción de la pared
o techo que los han de alojar, siendo necesario en estos casos fijar bien los
tubos, de forma que no puedan desplazarse durante los trabajos posteriores de
la construcción.
•
Entre el forjado y revestimiento no se pueden colocar tubos destinados a la
instalación eléctrica de plantas inferiores.
•
Para la instalación eléctrica de la propia planta se podrán disponer tubos,
siempre que sean blindados, entre el forjado y el revestimiento. Es conveniente
ubicar los tubos normales empotrados en paredes, de tal forma que los
recorridos horizontales estén a 50 cm, como máximo, del suelo o techo y a 20
cm, como máximo, en recorridos verticales de los ángulos o esquinas (Figura 13).
Figura 13: Espacios para tubos protectores empotrados
– Los
tubos o conductores se fijarán a las paredes o techos por medio de bridas
protegidas contra la corrosión y sólidamente sujetas. Las distancias máximas
entre éstas serán, como máximo, de 0,50 metros para los tubos, 0,40 m para los
conductores y 0,75 para los conductores armados. (figura 14).
Se
dispondrán fijaciones de una y otra parte en los cambios de dirección, en los
empalmes y en la proximidad inmediata de las entradas en cajas o aparatos.
Figura 14: Instalación de conductores en tubos o directos sobre paredes
b) Conductores aislados bajo molduras o rodapiés
Estas canalizaciones están constituidas por conductores alojados en ranuras bajo molduras. Sólo se permite en locales secos y están obligadas a cumplir las siguientes condiciones:
• Estas canalizaciones están constituidas por cables
alojados en ranuras bajo molduras. Podrán utilizarse únicamente en locales o
emplazamientos clasificados como secos, temporalmente húmedos o polvorientos.
• Los cables serán de tensión asignada no inferior a
450/750 V.
• Las ranuras tendrán dimensiones suficientes para
alojar a los conductores.
• En una misma ranura sólo se alojarán conductores
pertenecientes al mismo circuito.
• En los cambios de dirección, los ángulos de las
ranuras serán obtusos.
• Las molduras no presentarán discontinuidad en la longitud de protección de los conductores. • En caso de usar rodapiés ranurados, el conductor más bajo estará a 5 cm sobre el suelo.
Figura 15: Instalación con
conducciones en molduras o rodapiés
• En
los cruces con otras canalizaciones no eléctricas, se dispondrá de un tubo rígido
empotrado que sobresalga a ambos lados del cruce.
• La
separación entre las canalizaciones que se crucen será, como mínimo, de 3 cm.
• Las
molduras tendrán su cubierta al aire, sin estar recubiertas con papeles ni
telas.
Figura 16: Instalación con conducciones en molduras o rodapiés
c) Conductores aislados en el interior de huecos de la construcción
Cuando los tubos se coloquen en huecos de la construcción, se tendrán en cuenta las siguientes consideraciones:
• Las canalizaciones ordinarias precableadas, destinadas a ser empotradas en ranuras realizadas en obra de fábrica (paredes, techos y falsos techos), serán flexibles o curvables.
• Las canalizaciones deberán
realizarse con conductores aislados bajo conducto, con la condición de que
éstos puedan retirarse o inspeccionarse en los elementos de construcción
ubicados.
• Deben satisfacer los ensayos
de autoextinguibilidad.
• Las conexiones deberán
realizarse en cajas adecuadas accesibles al exterior.
• En los huecos verticales las
conducciones deberán sujetarse para evitar la tensión de su peso cada 3 m como
mínimo (en vertical).
Figura 17: Fijación de los tubos en huecos de la construcción
• El hueco deberá ser 4 veces
el diámetro de la conducción.
• El tubo flexible también es adecuado para estos menesteres.
d)
Conductores
aislados, directamente empotrados bajo enlucidos
Cuando
los tubos se coloquen empotrados, se tendrán en cuenta las siguientes
consideraciones:
• En
la instalación de los tubos en el interior de los elementos de la construcción,
las rozas no pondrán en peligro la seguridad de las paredes o techos en que se
practiquen. Las dimensiones de las rozas serán suficientes para que los tubos
queden recubiertos por una capa de 1 centímetro de espesor, como mínimo. En los
ángulos, el espesor de esta capa puede reducirse a 0,5 centímetros.
• No
se instalarán entre forjado y revestimiento tubos destinados a la instalación
eléctrica de las plantas inferiores.
•
Para la instalación correspondiente a la propia planta, únicamente podrán instalarse,
entre forjado y revestimiento, tubos que deberán quedar recubiertos por una
capa de hormigón o mortero de 1 centímetro de espesor, como mínimo, además del
revestimiento.
• En
los cambios de dirección, los tubos estarán convenientemente curvados o bien
provistos de codos o “T” apropiados, pero en este último caso sólo se admitirán
los provistos de tapas de registro.
• Las
tapas de los registros y de las cajas de conexión quedarán accesibles y desmontables
una vez finalizada la obra. Los registros y cajas quedarán enrasados con la
superficie exterior del revestimiento cerrado y practicable.
• En
el caso de utilizarse tubos empotrados en paredes, es conveniente disponer de
recorridos horizontales a 50 centímetros, como máximo, de suelo o techos y los
verticales a una distancia de los ángulos de esquinas no superior a 20 cm (ver
figura 13).
Cajas
de mecanismos
La
figura 18 representa una caja de derivación y otra de mecanismos. Esta última
aloja el interruptor de una lámpara. El tubo protector que va hacia el
emplazamiento de la lámpara tiene un trozo de su recorrido por encima del cielo
raso.
Figura 18: Caja de derivación y de mecanismos empotrados
También
en esta clase de cajas existen diversos tipos, casi todos ellos ensamblables.
De este modo, pueden formar conjuntos centralizados de conmutación, por ejemplo,
para alumbrado.
Las cajas de las figuras 19 y 20 son empotrables y pueden alojar uno o dos mecanismos.
Figura 19: Cajas de mecanismos
Figura 20: Interruptores y tomas de corriente monofásicos
jueves, 19 de mayo de 2022
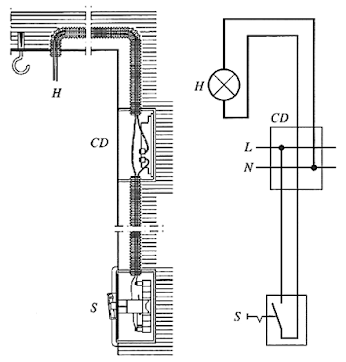
¿Cómo instalar un portalámparas?
Parece
muy sencillo instalar un portalámparas; basta con empalmar los dos terminales
de la instalación de los dos bornes del portalámparas. Sin embargo, no es tan
sencillo como parece y todo profesional electricista debe conocer la forma
correcta de instalar los portalámparas ya que una instalación incorrecta puede
suponer, en muchos casos, desagradables consecuencias a quienes intentan operaciones
tan sencillas como la reposición de lámparas agotadas.
Lo
primero que debe conocerte es que, para que la instalación sea segura no debe
existir tensión en el portalámparas cuando el interruptor de la lámpara está
abierto. Claro está que, si se trata de una instalación de corriente continua
bipolar o de corriente alterna con alimentación desde las dos fases, no existe
problema, pues con montar un interruptor bipolar que corte la corriente en
ambas fases (o polos) ya es suficiente (véase la figura 1).
Figura 1: Conexión de un
portalámparas entre dos conductores activos
de una línea eléctrica
El
montaje (A) de la figura es defectuoso, por dos razones:
1. El
interruptor está montado en el neutro.
2.
Con el interruptor, abierto o cerrado, siempre hay tensión entre el casquillo
del portalámparas y la tierra.
El
montaje (B) de la figura también es defectuoso porque, con el
interruptor cerrado, hay tensión entre el casquillo del portalámparas y la
tierra.
El
montaje (D) de la figura también resulta defectuoso por dos razones.
1. El
interruptor está montado en el neutro.
2.
Con el interruptor abierto, hay tensión entre el casquillo del portalámparas y
la tierra, aunque no tanta como en el caso (A), por
la caída de tensión existente en el filamento de la lámpara. Con el interruptor
cerrado no hay, prácticamente, tensión entre el casquillo del portalámparas y
la tierra.
El
montaje (C), de la figura 2 es el único correcto, por dos razones:
1.
Interruptor montado con el conductor activo.
2. No
hay tensión entre el casquillo del portalámparas y tierra en ningún caso: es decir,
ni con interruptor abierto, ni con interruptor cerrado.
Figura
2. Diversas conexiones posibles de un portalámparas entre un conductor activo y
el neutro de una línea eléctrica. Las conexiones A, B y D son incorrectas, por
las razones que se explican en el texto: la conexión C es la única correcta.
miércoles, 18 de mayo de 2022
domingo, 15 de mayo de 2022
André Marie Ampere
ANDRÉ MARIE AMPERE
• 22 de enero de 1775, Lyon
(Francia).
† 10 de junio de 1836,
Marsella (Francia).
Nacido en el pueblo de Polemieux,
cerca de Lyon, en la región del Rhone, el 22 de Enero de 1775, fue un gran
matemático y físico.
Hacia 1760 un antiguo comerciante
de Lyon, Jaen-Jacques Ampere, se retira a la pequeña villa de Polemieux junto
con su esposa Antoinette Sarcey de Sutlferes. Allí nace André Marie. La vida de
la familia es tranquila, gracias a los ahorros del comerciante, y su única
preocupación es la falta de recursos en el pueblo para la instrucción del
pequeño.
El niño pronto demostró que
podría ser otro Pascal. Su organización intelectual era extraordinaria. No
sabía leer ni escribir y ya realizaba operaciones aritméticas ayudándose de una
colección de guijarros, utiliza los trozos de una pasta que le dan para comer, con
el mismo fin.
Una vez que aprende a leer
devora todos los libros de la pequeña biblioteca paterna. El padre había
empezado a iniciarlo en el estudio del latín, pero al comprobar las aptitudes
para el cálculo, la geometría y el álgebra lo dirige y orienta hacía el
conocimiento de las matemáticas. Pronto sus conocimientos de las matemáticas
elementales son superiores a los que en el pueblo pueden enseñarle y pide a su
padre que lo lleve a la biblioteca del colegio de Lyon, dirigido por entonces
por un reputado geómetra, el abad Daburon.
A la edad de sólo once años,
Ampere pide al abad las obras sobre cálculo integral, escritas por Euler y
Bernouille. Al estar escritas en latín, y no conocer este idioma, reemprende
con su padre el estudio de este. Poco tiempo después vuelve a solicitar las
obras de Euler y Bernouille, ahora con el suficiente bagaje, para enfrentarse a
ellas. El abad Deburon, maravillado por este interés y capacidad para asimilar
y aprender, le da unas clases de análisis matemático que sigue con extraordinario
aprovechamiento. Al mismo tiempo un amigo del profesor lo inicia en las
ciencias naturales y más concretamente en la botánica y en la zoología.
A continuación, se pone a
estudiar la Gran Enciclopedia de Diderot y d'Alambert, compendio de todos los
conocimientos humanísticos y científicos de aquella época. A los catorce años
se suscribe a ella y aparte de aumentar considerablemente su biblioteca, se convierte
en un gran enciclopedista.
Es un autodidacta, y todos los
conocimientos los adquiere sin haber asistido a la escuela primaria ni a un
liceo.
A sus diez y ocho años ya ha
estudiado y comprendido, en todos sus detalles, la Mecánica Analítica de
Lagrange. Se ha escrito que a esta edad, Ampere ya poseía todos los conocimientos
matemáticos de los que hizo uso en su labor científica.
En 1793 se termina la plácida
vida de estudio del joven Ampere. Llega a Lyon el periodo, conocido como del
Terror, de la Revolución Francesa. Su padre que había ejercido como juez de paz
durante la época anterior, periodo de la Convención, es detenido y en la
inmensa masacre que tiene lugar, por parte de los más fanáticos y radicales
revolucionarios, es guillotinado en la Plaza de Bellecour.
Este incidente, que marcó su
vida, le produjo una terrible conmoción seguida de una profunda depresión, que
le llevó a la pérdida de la razón. Permanecerá más de un año en un estado muy
próximo a la idiotez, sin tener la mínima conciencia de lo que pasa a su
alrededor.
Un amigo consigue que se
entretenga leyendo la obra de Jean-Jacques Rousseau, Cartas sobre la botánica,
que tuvo la virtud de hacerlo salir de su estado de indiferencia y estupor y
darle ánimos para seguir viviendo e interesarse por la ciencia, de nuevo, sobre
todo por las plantas.
Se enamora profundamente de una
joven de un pueblo vecino, Julie Carron, con la que se casa. Esta le da un hijo
y al poco tiempo, concretamente en 1804, muere su mujer volviendo a caer en una
depresión grave de la que saldrá, como en la anterior.
A pesar de estos problemas y
reveses que le da la vida, continúa ejerciendo de profesor de física y química
en Bourg, trabajo que había aceptado para poder casarse y mantener a su
familia. En 1809 obtiene, en París, una cátedra de matemáticas.
En el año 1820 se dieron a conocer
los resultados de las experiencias del danés Oesterd, que concluían que al
circular corriente eléctrica por un conductor, este era capaz de desviar una
aguja imantada. Esto ocasionó gran expectación en los ambientes científicos,
por la posible relación existente entre el magnetismo y la electricidad, siendo
los físicos franceses los que desarrollaron una mayor actividad.
A la cabeza de este movimiento
estuvieron, desde un principio, Ampere y F. Arago. A la semana de tener
conocimiento del fenómeno, Ampere ya había desarrollado un importante estudio
cualitativo, enunciando una ley que sistematizaba el hecho experimental y que
se conoce como regla de "la mano derecha" o "del sacacorchos".
Este fue el punto de partida de lo que más tarde, el inglés Michael Faraday,
generalizaría como "líneas de fuerza".
Para poder explicar la regla de
"la mano derecha", era necesario determinar el sentido de las
corrientes en los conductores, cosa harto improbable con la sola observación de
estos. A partir del hilo por el que circulaba la intensidad no se deducía nada.
Ampere adoptó el sistema, aceptado en la época y establecido por Benjamin
Franklin en el siglo XVIII, de que la corriente iba del polo positivo al
negativo. Esto se suponía así pues se consideraba que el positivo poseía un
exceso de "fluido eléctrico" y el negativo una carencia del mismo,
por lo que el que tiene más tiende a compensar la falta del que tiene menos,
hasta que se igualan las cantidades de "fluido eléctrico",
equilibrándose.
Hoy se sabe que el sentido es
el contrario, que la corriente eléctrica es un flujo de electrones que van de
negativo al positivo. Franklin se equivocó, y Ampere mantuvo el error, pero las
teorías de este último y de sus predecesores son absolutamente válidas siempre
que mantenga constante el sentido utilizado por ellos.
La acción magnética de las
corrientes se estudiaba en los primeros años del pasado siglo, usando imanes y
limaduras de hierro. Ampere pronto demostró que no eran necesarios para
observar y estudiar estas atracciones y repulsiones.
Sobre un artilugio de su invención,
muy original, montó dos hilos conductores, paralelos, uno fijo y el otro móvil,
pudiéndose este último acercar o alejar del primero. Haciendo circular
corrientes en el mismo sentido, ambos conductores se atraían. Si por el
contrario una de las corrientes invertía su sentido, respecto a la otra, los
conductores pasaban ahora a repelerse.
Si a uno de los hilos conductores
se le permitía girar ahora libremente sobre un eje perpendicular a él y al otro
hilo, pero este fijo, al pasar por ellos corrientes de sentidos opuestos al
hilo móvil describe un movimiento semicircular hasta que se sitúa paralelo al
fijo, de forma que las corrientes circulen ahora en el mismo sentido.
Estudió también el comportamiento
de las corrientes eléctricas, al circular por conductores de forma circular y
junto con Arago enunció que, al circular una corriente por un hilo arrollado a
la manera de un muelle, su comportamiento es semejante a un imán. Ampere llamó
a este hilo espiral "solenoide". Este descubrimiento sirvió al inglés
William Sturgeon para construir el primer electroimán, tan importante para el
total desarrollo de las máquinas eléctricas, y al americano Joseph Henry a
desarrollar toda la teoría de la autoinducción.
Ampere, gran matemático, no se
detuvo sólo en experiencias cualitativas y pensó que si una aguja era desviada
por una corriente o dos corrientes se interaccionaban, era posible medir estas
fuerzas (de atracción o repulsión), así como las corrientes que las originaban.
Calculó la corriente que circula
por un conductor, midiendo sobre un limbo graduado la desviación producida a
una aguja imantada, encontrando la relación existente entre la corriente
(causa) y la desviación (efecto).
Ampere fue el primero en
aplicar las matemáticas avanzadas a los estudios del magnetismo y la
electricidad, deduciendo la importante expresión analítica, conocida como
"Ley de Ampere". Esta ley, presentada a la Academia de Ciencias de
Paris, puede enunciarse así: "Dos hilos paralelos recorridos por una
corriente eléctrica se atraen cuando la electricidad los recorre en el mismo
sentido y se repelen, por el contrario, si las corrientes eléctricas se mueven
en sentidos opuestos". En muchos aspectos fue un adelantado a sus
coetáneos. Por ejemplo, en 1823, expuso la teoría de que las propiedades
magnéticas de los cuerpos se deben a la circulación continua y permanente de
pequeñas corrientes en su seno. Sus contemporáneos se mostraron muy escépticos
ante estas opiniones, pero tres cuartos de siglo después se descubrió la existencia
de pequeñas partículas cargadas, moviéndose continuamente en el seno de la
materia.
En la actualidad la ciencia le
rinde honores dando a la unidad de intensidad eléctrica, cantidad de corriente
que atraviesa un conductor en la unidad de tiempo, su nombre, en el Sistema
Internacional (SI) de Unida-des.
El físico francés presumía que
la Tierra se comportaba como un imán, sobre las corrientes eléctricas. Sus experiencias
le dan la razón en este aspecto. Durante varias semanas científicos de su país
y extranjeros se reunieron en su laboratorio de la calle Fossés Saint-Victor
para observar como un hilo conductor, unido por sus extremos a los polos de un
pila, se orienta 'bajo la acción, tan sólo, del globo terrestre.
Tampoco fue ajeno al descubrimiento
de Arago, sobre la imantación del acero y del hierro. Este fenómeno le inspira
un telégrafo eléctrico, que aunque no llego a construir, dejo perfectamente
descrito en la publicación: "Anales de física y química" (20 de
Octubre de 1820).
La última obra de Ampere fue
"Clasificación de las especies”. Apenas acabada parte, en Mayo de 1836,
para una gira como Inspector general de la Universidad. Su estado de salud ya
preocupa a sus familiares y amigos, pero piensan que el benigno clima
mediterráneo del sur francés le beneficiara. Estas esperanzas son cruelmente infundadas.
Llega moribundo a Marsella a causa de una antigua afección pulmonar, que se
complica con una congestión cerebral que acaba quitándole la vida el 10 de
Junio, cuando contaba 61 años de edad.
Es el creador de la ciencia de
la Electrodinámica. Ampere representa uno de los ejemplos más importantes de la
universalidad del saber. A sus 18 años conocía a fondo la Gran Enciclopedia de
Diderot, a lo largo de su vida se interesa por la zoología y la botánica, así
como otras ramas de la ciencia de la naturaleza; crea las bases del telégrafo
eléctrico y profundiza en el terreno del electromagnetismo en su última obra.
Cuando se interesaba por un tema no lo hacía superficialmente, sino que se
dedicaba a fondo.
Humanamente fue tan grande como en el campo científico. A los 18 años había inventado un idioma universal para hermanar a toda la Humanidad, a los 50 compone una obra de moral y filosofía estudiando las causas que se oponen a la felicidad del Hombre.
La Memoria presentada en 1827 denominada “Teoría matemática de los fenómenos electrodinámicos exclusivamente deducidas de la experiencia” es una admirable construcción lógica y de precisión maravillosa. En opinión de Maxwell, la obra de Ampere es una de las más brillantes que registra la historia de la Ciencia, tanto la teoría como la experimentación brotaron de un modo asombroso de la mente del que fuera conocido como el Newton de la Electricidad.
A pesar de los inmensos sufrimientos
que marcaron su juventud, fue un hombre solidario con sus semejantes, modesto y
sencillo con sus colegas, desinteresado y querido por todos.
sábado, 14 de mayo de 2022
Ventilación de los cuadros eléctricos
Figura 1: Sistemas de ventilación de un cuadro eléctrico
Medios más usuales para controlar la temperatura interna del cuadro:
● Temperatura muy elevada.
Existen varias posibilidades para disipar el calor generado por los aparatos
ubicados en el interior del cuadro. La Tabla 1 muestra los diversos sistemas
para disipar el calor interior de un cuadro eléctrico. Las opciones a, b y c están
garantizadas con componentes de los cuadros Prisma de Schneider.
● Temperatura baja o cíclica. El
medio utilizado para aumentar la temperatura interna de un cuadro es el
calentamiento por resistencias, de esta forma se evita:
○ La formación de agua por
condensación.
○ Y en casos extremos, la
formación de hielo.
Sistemas de ventilación:
Tabla 1: Métodos de control
de la temperatura de los cuadros Prisma de Schneider
Si la capacidad de disipación
térmica del cuadro no es suficiente para disipar toda la energía calorífica
generada en su interior y la temperatura interna supera los grados
recomendados, debemos prever una ventilación del cuadro.
Ventilación de los cuadros eléctricos
Una vez determinado que es
necesario ventilar el cuadro en función de la potencia a disipar, el salto
térmico entre la temperatura exterior e interior y el tipo de cuadro utilizado,
hay que calcular el caudal de aire necesario con ayuda de la gráfica de la
figura 2, o mediante la fórmula:
La gráfica de la figura 2 permite determinar el caudal, conocida la potencia a disipar, la diferencia de temperatura (interior-exterior) y la superficie exterior libre del cuadro.
Figura 2: Ábaco para
determinar el caudal de aire de evacuación
El aire se aspira por la parte
interior del cuadro a través del ventilador y sale por un filtro de salida por
la parte superior contraria a la aspiración o por un techo de ventilación.
Ejemplo:
Un cuadro eléctrico,
profundidad 400 mm; 700 mm; de ancho y 2.000 mm de alto contiene aparamenta
(aparellaje, juegos de barras, etc.) disipando 1.000 W.
La diferencia de temperatura
(interior-exterior) no puede rebasar los 15 °C. ¿Cuál debe ser el caudal del
ventilador?
La superficie exterior libre
del cuadro es:
Perímetro lateral = 2 (0,4 +
0,7) = 2,2 m.
Superficie exterior en contacto
con el aire, teniendo en cuenta que el cuadro está asentado en el suelo: S =
(Pl · h) + (P · A) = (2,2 m · 2 m) + (0,4 m · 0,7 m) = 4,68 m2.
El caudal del ventilador será
de:
Se seleccionará en la gama de
accesorios de climatización un ventilador de 38 W con un filtro de salida de
aire.
Datos utilizados para los
cálculos:
P: potencia disipada por la aparamenta, las conexiones y
juegos de barras (expresada en vatios).
Ti: temperatura interna media (expresada en °C).
Te: temperatura externa media (expresada en °C).
∆T = Ti – Te
S: superficie exterior libre del cuadro (expresada en m2).
K: coeficiente de conducción térmica del material,
expresado en W/m2 °C.
K = 5,5 W/m2 °C para cuadros de chapa pintada.
D: caudal de ventilación (expresado en m3/h).
Nota: la potencia disipada por
los aparatos es ofrecida por los fabricantes
Añada un 30 % para tener en
cuenta las conexiones y juegos de barras. En caso de asociación de cofres o cuadros,
disminuir un 10 % menos la potencia disipada calculada.
Calefacción de los cuadros
La resistencia calefactora,
instalada en la parte inferior del cuadro, eleva la temperatura a +10 °C con
respecto al exterior. Cuando el cuadro no está en servicio, las calorías
disipadas por la resistencia compensan la potencia calorífica de la aparamenta.
La potencia de la resistencia
calefactora se determina por las gráficas de las figuras 3 y 4, a partir de la
superficie exterior libre del cuadro y del salto de temperatura (exterior-interior)
o por la fórmula:
P: potencia disipada por la aparamenta, las conexiones y
juegos de barras (expresada en vatios).
Pt: potencia de la resistencia calefactora (expresada en
vatios).
Tm: temperatura interna máxima del cuadro (expresada en °C).
Ti: temperatura interna media (expresada en °C).
Te: temperatura externa media (expresada en °C).
∆Tm = Tm – Te
∆T = Ti – Te
S: superficie exterior libre del cuadro (expresada en m2).
K: coeficiente de conducción térmica del material,
expresado en W/m2 °C.
K = 5,5 W/m2 °C para cuadros de chapa pintada.
D: caudal de ventilación (expresado en m3/h).
Figura 3; Ábaco para determinar la resistencia calefactora en cofres pequeños
(superficie exterior ≤ 1 m2)
Figura 4: Ábaco para determinar la resistencia calefactora para cualquier cofre o cuadro.
En los escasos estudios
térmicos que se han encontrado, se finaliza en el estudio térmico del cuadro.
Pero se debe tener en consideración que en la mayoría de las instalaciones los
cuadros eléctricos se sitúan en habitaciones de uso exclusivo a los servicios
eléctricos, las cuales también deben aclimatarse para que no se incremente la
temperatura ambiente.











































